電池供電型電磁流量計標配一個常規鋰電池組,可持續工作3年以上。國內率先采用接地電極結構,形成一個平衡電極表面,保證整個測量過程被限制在平衡電極表面之內進行,能很好的消除電氣噪聲的干擾,提供精確的測量結果。還有一個*大的好處是,通常隨著管道的老化和生銹,不能可靠的保證傳感器接地,有了接地電極后就能長時間地非常可靠地保證接地,保證測量精度。
電池供電型電磁流量計轉換器采用國際*新***的單片機(MCU )和表面貼裝技術(SMT )性能可靠,精度高,功耗低,零點穩定。點陣中文LCO 顯示,顯示累積流量、流速、流量百分比等參數。電磁流量計適合測量導電介質體積流量的流量儀表,測量原理基于法拉第電磁感應定律。電磁流量計主要組成部分是:測量管、電極、勵磁線圈、鐵芯與磁軛殼體。它主要用于測量封閉管道中的導電液體和漿液中的體積流量。包括酸、堿、鹽等強腐蝕性的液體。該產品**應用于石油、化工、冶金、紡織、食品、制藥、造紙等行業以及環保、市政管理,水利建設等領域。
.低頻矩形波勵磁,提高了流量測量的穩定性,功率損耗低,低流速特性優越。
.雙向測量系統,可測正向流量、反向流量。采用特殊的生產工藝和優質的材料,確保產品的性能在長時間內保持穩定。產品結構緊湊,無論是傳感器和轉換器,均符合IP 68 防護等級,能非常方便的安裝在儀表井中。
.測量管內無可動部件,便于維護管理,所以傳感器的使用壽命長;無阻流部件,因此無壓力損失。
.精確度較高,通常為士0.5 % ,土0.3 % ,士0.2 % ,士2.5 %。
.具有儀表系數非線性修正,可進一步提高測量精度。
.電磁流量傳感器的量程范圍極寬,同一臺電磁流量計的量程比可達50 : 1 。此外,電磁流量計只與被測介質的平均流速成正比而與軸對稱分布下的流動狀態(層流或紊流)無關。
.液晶背光顯示,可在線修改參數,操作簡單方便。
電池供電型轉換器可采用基站式無線通訊網絡系統,在區域中心建立通訊基站,覆蓋半徑為1000米。各臺電磁轉換器同基站進行近距通訊(SRD模式),使用928MHZ開放頻段(美國標準)。基站通過GPRS或CDMA手機通訊網絡完成同管理計算機的數據通訊。此外,電池供電型轉換器也可直接通過GPRS或CDMA手機通訊網絡完成同管理計算機的數據通訊(GPRS通訊詳見通訊說明書)。
電池供電型轉換器采用壓鑄鋁表殼,IP68密封防護設計,可使用在井下等潮濕場合。
性能指標:
工作環境溫度:-20℃-50℃
工作環境濕度:≦95%
外殼防護等級:IP68
流速測量范圍:0-15米/秒
介質電導率: 潔凈水 > 20 μs/cm
適用測量通徑:DN3―DN800
配套精度等級:0.5級、 0.2級
測 量 參 數:瞬時流量、瞬時流速
記 錄 參 數:流量累計總量、32組事件記錄
檢測報警參數:流體空管檢測報警
勵磁電流檢測報警
電池容量檢測報警
標定輸出信號:單位體積流量脈沖
無線通訊方式:SRD、GPRS、CDMA
傳感器配套要求:
▲ 對于20毫安勵磁,傳感器勵磁線圈電阻:90~ 110歐姆 (兩個線圈串聯) (建議使用)
▲ 對于50毫安勵磁,傳感器勵磁線圈電阻:40~ 50歐姆 (兩個線圈串聯)
▲ 傳感器流量信號強度:50-100微伏(1米/秒流速)
備注:勵磁線圈電阻定貨時需要特殊說明!
說明:流量標定時,標出的傳感器系數在1.0000左右,說明傳感器流量信號強度符合要求。傳感器系數大于1.0000,說明傳感器流量靈敏度低,傳感器系數小于1.0000,說明傳感器流量靈敏度高。傳感器流量靈敏度高一些,有益于流量儀表測量穩定性和精度的提高。
原則上,配用我公司250mA勵磁轉換器的普通傳感器,只要其標定系數在1.0000以下,轉換器均能實現良好配套。
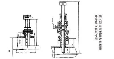
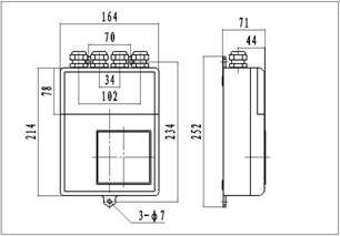
安裝尺寸圖
1.圓型一體立式
2. 方型分體式
5轉換器圖片


方型分體式 圓型一體立式
(帶GPRS通訊)
轉換器信號線定義
1圓表一體型端子接線與標示
一體型轉換器有兩組接線:信號線組、勵磁線組。分別與傳感器對應線組相接。接線時應正確連接,仔細核對,以免因接線錯誤而損壞儀表。
信號線示意圖
電池工作時間
循環測量時間對應電池使用壽命表(勵磁方式1)
循環測量時間 | 50mA勵磁使用時間 | 20mA勵磁使用時間 |
15S | 50月 | 70月 |
14S | 46月 | 65月 |
13S | 43月 | 60月 |
12S | 40月 | 56月 |
11S | 36月 | 51月 |
10S | 32月 | 46月 |
9S | 29月 | 42月 |
8S | 25月 | 37月 |
7S | 21月 | 32月 |
6S | 18月 | 28月 |
5S | 14月 | 23月 |
4S | 11月 | 18月 |
3S | 10月 | 14月 |
勵磁方式對應電池壽命系數
勵磁 方式 | 方式1 | 方式2 | 方式3 | 方式4 | 方式5 | 方式6 | 方式7 | 方式8 |
電池 | 1.0 | 0.85 | 0.75 | 0.60 | 0.50 | 0.42 | 0.37 | 0.30 |
選型:
1、量程范圍確認
一般工業用電磁流量計被測介質流速以2~4m/s為宜,在特殊情況下,*低流速應不小于0.2m/s,*高應不大于8m/s。若介質中含有固體顆粒,常用流速應小于3m/s,防止襯里和電極的過分磨擦;對于粘滯流體,流速可選擇大于2m/s,較大的流速有助于自動消除電極上附著的粘滯物的作用,有利于提高測量精度。
在量程Q已確定的條件下,即可根據上述流速V的范圍決定流量計口徑D的大小,其值由下式計算:
Q=πD2V/4
Q:流量(㎡/h) D:管道內徑 V:流速(m/h)
電磁流量計的量程Q應大于預計的*大流量值,而正常的流量值以稍大于流量計滿量程刻度的50為宜。
2、XT-LD系列電池供電型電磁流量計參考流量范圍
口徑mm | 流量范圍m3/h | 口徑mm | 流量范圍m3/h |
φ15 | 0.06~6.36 | φ450 | 57.23~5722.65 |
φ20 | 0.11~11.3 | φ500 | 70.65~7065.00 |
φ25 | 0.18~17.66 | φ600 | 101.74~10173.6 |
φ40 | 0.45~45.22 | φ700 | 138.47~13847.4 |
φ50 | 0.71~70.65 | φ800 | 180.86~18086.4 |
φ65 | 1.19~119.4 | φ900 | 228.91~22890.6 |
φ80 | 1.81~180.86 | φ1000 | 406.94~40694.4 |
φ100 | 2.83~282.60 | φ1200 | 553.90~55389.6 |
φ150 | 6.36~635.85 | φ1600 | 723.46~72345.6 |
φ200 | 11.3~1130.4 | φ1800 | 915.62~91562.4 |
φ250 | 17.66~176.25. | φ2000 | 1130.4~113040.00 |
φ300 | 25.43~2543.40 | φ2200 | 1367.78~136778.4 |
φ350 | 34.62~3461.85 | φ2400 | 1627.78~162777.6 |
φ400 | 45.22~4521.6 | φ2600 | 1910.38~191037.6 |
電池供電型電磁流量計選型譜:
型號 | 口徑 | ||||||||
XT-LDE | 15~2600 | ||||||||
代號 | 安裝形式 | ||||||||
Y | 一體式 | ||||||||
F | 分體式 | ||||||||
代號 | 轉換器型號 | ||||||||
ZA | 圓形 | ||||||||
ZB | 方形 | ||||||||
代號 | 輸出信號 | ||||||||
I.4 | 4~20mA | ||||||||
f | 頻率 1KHz | ||||||||
Rs | 串行通訊(485) | ||||||||
C | 控制輸出 | ||||||||
代號 | 防爆要求 | ||||||||
N | 無防爆 | ||||||||
EX | 防爆(僅適用于分體式) | ||||||||
代號 | 介質溫度 | ||||||||
T1 | ≤65℃ | ||||||||
T2 | ≤120℃ | ||||||||
T3 | ≤180℃(僅適用于分體式) | ||||||||
代號 | 內襯材質 | ||||||||
NE | 氯丁橡膠(≤65℃) | ||||||||
PTFE | 聚四氟乙烯(≤189℃) | ||||||||
PVC | 聚氯乙烯(≤70℃) | ||||||||
代號 | 電極材質 | ||||||||
316L | 不銹鋼 | ||||||||
HC | 哈氏合金C | ||||||||
HB | 哈氏合金B | ||||||||
Ti | 鈦 | ||||||||
Ta | 鉭 | ||||||||
安裝地點:
一、安裝地點的選擇
為了使變送路工作可靠穩定,在選擇安裝地點時應注意以下幾個方面的要求:
⑴盡量避開鐵磁性物體及具有強電磁場的設備(如大電機、大變壓器的等),以免磁場影響傳感器的工作磁場和流量信號
⑵應盡量安裝在干燥通風之處,不宜在潮濕、易積水的地方安裝。
⑶應盡量避免日曬雨淋,避免環境溫度高于60℃及相對濕度大于95%。
⑷選擇便于維修,活動方便的地方。
⑸流量計應安裝在水泵后端,決不能在抽吸側安裝;閥門應安裝在流量下游側。
二、安裝要求
為了你正確的測量,在選擇管道上位置時應注意以下幾點要求:
⑴傳感器既可在直管道上安裝,也可以在水平或傾斜管道上安裝,但要求二電極的中心連線處于水平狀態。
⑵介質在安裝位置應該滿管流動,避免比滿管及氣體附著在電極上。
⑶對于液固兩相流體,*好采用垂直安裝,使被傳感器襯里磨損均勻,延長使用壽命。
⑷流量計安裝位置介質不滿管時,可采取抬高流量半后端管路的方法,使其滿管,嚴禁在管道*高點和出水口安裝流量計。
⑸修改管道的安裝方法:當介質流速達不到要求時,應當選用較小口徑的流量計,這時應使用異徑錐管或修改部分管道,使其與傳感器同口徑,但前后直管段至少須滿足:前直管段≥5DN,后直管道≥2DN(DN為管徑)。
⑹前后直管段為流量計前≥5DN,后端≥2DN。





